环境保护信息公示
ky体育平台位于成都市武侯大道顺江段73号武侯新城,周边以工厂企业为主。公司占地81亩。主导产品为“ky体育(中国)”牌系列电热蚊香片、电热液体蚊香等ky体育平台防疫卫生用品和“ky体育(中国)”牌系列电热毯、暖手器等家用取暖器具产品。
公司高度重视环境管理,2006年搬迁到武侯新城以来,水、大气、噪声等均符合国家和地方法律法规要求,未发生过环境污染事件。公司通过ISO14001环境管理体系认证,2018年至今,公司历年来环境信用评价为环保良好企业。公司致力于质量、环境管理体系的持续改进,努力使公司朝着质量、环境双优企业的方向发展
环保承诺
把提高企业市场竞争能力,最大限度地减少环境污染,合理利用能源、资源作为公司的发展理念。为此我们承诺:
遵守环保法规,提升环境意识。
努力节能降耗,落实环境指标。
实施环境控制,持续改进提高。
排污情况介绍
主要污染物产出情况:
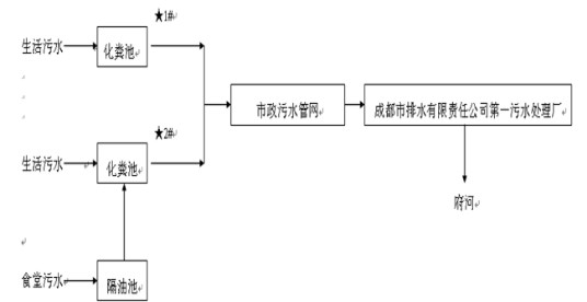
废水:公司在生产过程中无生产废水排放,仅有生活污水排放,主要产生于职工洗手、洗澡、卫生间清洗和食堂用水等。生活污水进入化粪池预处理后排入市政污水管网。
噪声:公司的噪声主要来自于冲床、绕线机组、挤塑机组、轧丝机、合线机等设备。公司采用合理布局、选用低噪声设备、冲床安装时采取台基减震、橡胶减震接头以及减震垫、加强设备保养、维护等措施进行降噪处理。
废气:在装配4号楼、2号楼各安装焊接烟尘滤筒除尘器和UV光解+两级活性炭吸附装置1套,处理产生的颗粒物和废气,处理后的尾气经25m高排气筒排放;天然气蒸汽发生器燃烧废气通过15米高排气筒排放;食堂油烟经油烟净化器处理后引致屋顶排放。
固废:公司生产过程中产生的固废主要是各类报废原材料。废电源线、废包装材料均由废旧物资公司回收。生活垃圾由市政环卫部门清运、处理。废乳化液、废滤芯器、机油格、废机油、废含油废物、废活性炭、废电路板、废包装桶等危险废物委托第三方有危险废物许可资质公司处置。
公司污染物排放危害较小,实行排污登记简化管理,已取得《固定污染源排污登记回执》(回执编号:915101002019667683001Z)。
雨污分流情况介绍
给排水
1、给水
公司供水为自来水,由城市自来水管网直接供给。市政给水管网接入公司给水管道,总的生活用水能满足水量、水压要求。
2、排水系统、雨水系统
公司排水采用雨水、污水分设排水管网的分流制排水系统。雨水经雨水管道进入城市雨水管网。污水经地埋式污水处理设施处理后进入城市污水管网。
生活污水处理工艺

公司2024年环境监测报告




